
防水及び防爆センサー
センサーは高感度センサーを使用し、プッシュクン内蔵の磁石を検知します。
ラインの種類に応じて防爆又は防水タイプのセンサーを選んでいただけます。




検知器

検知器はセンサーの信号を検知し、パトライト(ブザーと回転灯)でプッシュクンの通過を知らせます。
検知器にはパトライト付きとパトライト無しがあります。
検知器はパイプラインの任意の場所に取り付けることができます。
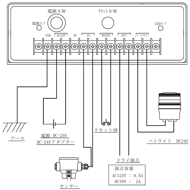
検知器 配線参考図


センサーは高感度センサーを使用し、プッシュクン内蔵の磁石を検知します。
ラインの種類に応じて防爆又は防水タイプのセンサーを選んでいただけます。





検知器はセンサーの信号を検知し、パトライト(ブザーと回転灯)でプッシュクンの通過を知らせます。
検知器にはパトライト付きとパトライト無しがあります。
検知器はパイプラインの任意の場所に取り付けることができます。
